logo elektroda
logo elektroda
X
logo elektroda

Moving Indoor Tauron Meter to Outside - Power Limiter & 00 Fuse Size Recommendations

bubu5 19560 4
ADVERTISEMENT
Treść została przetłumaczona polish » english Zobacz oryginalną wersję tematu
  • #1 16729063
    bubu5
    Level 12  
    Posts: 31
    Help: 1
    Rate: 9
    Hello

    I need to take the meter from inside the house to the outside.
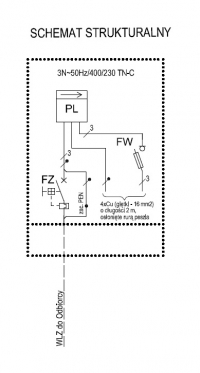
    I applied to Tauron for permission to carry out the meter. Today I received a letter with consent and guidelines. Photo attached.
    Someone tell me which power limiter to buy and what size 00 fuses

    Added after 2 [minutes]:

    Moving Indoor Tauron Meter to Outside - Power Limiter & 00 Fuse Size Recommendations
  • ADVERTISEMENT
  • #2 16729074
    elpapiotr
    Electrician specialist
    Posts: 12200
    Help: 1013
    Rate: 3509
    Somehow I do not see "guidelines" in this writing, only recommendations as to the qualifications of the contractor.
    The rest on page www.tauron-dystrybucja.pl
  • ADVERTISEMENT
  • #3 16729075
    opornik7
    Electrician specialist
    Posts: 4494
    Help: 316
    Rate: 1556
    Tauron Standard
    Moving Indoor Tauron Meter to Outside - Power Limiter & 00 Fuse Size Recommendations
  • ADVERTISEMENT
  • #4 16729574
    bubu5
    Level 12  
    Posts: 31
    Help: 1
    Rate: 9
    I even have the tauron standard printed. Today I talked to a guy who works in Tauron and he told me that the size 00 protection gives 50A and the power limiter as in the letter. He was surprised that for a 10 kw connection I should have a 32A limiter
  • #5 16729660
    kSmuk
    Level 21  
    Posts: 401
    Help: 27
    Rate: 99
    I don't know which region of Poland you are from, but Tauron (Krakow) has a habit of mounting BMs with a current of 32 - 100 A (depending on the post-transfer protection) and thus constitutes a pre-meter protection, while the post-protection is sealed and also serves as a limiter power.
ADVERTISEMENT